Publicidad

 
Publicidad

NASA detecta más de 50 súper emisores de metano en la Tierra

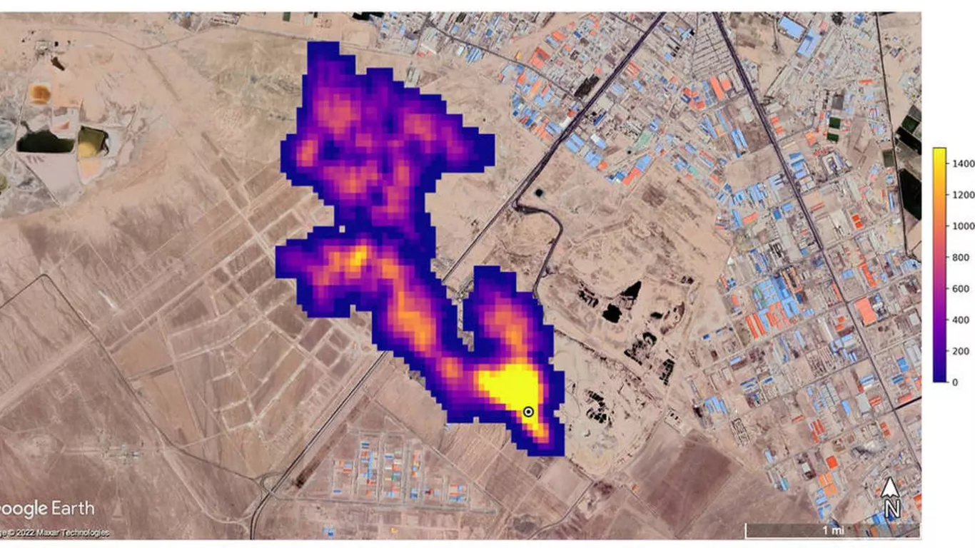
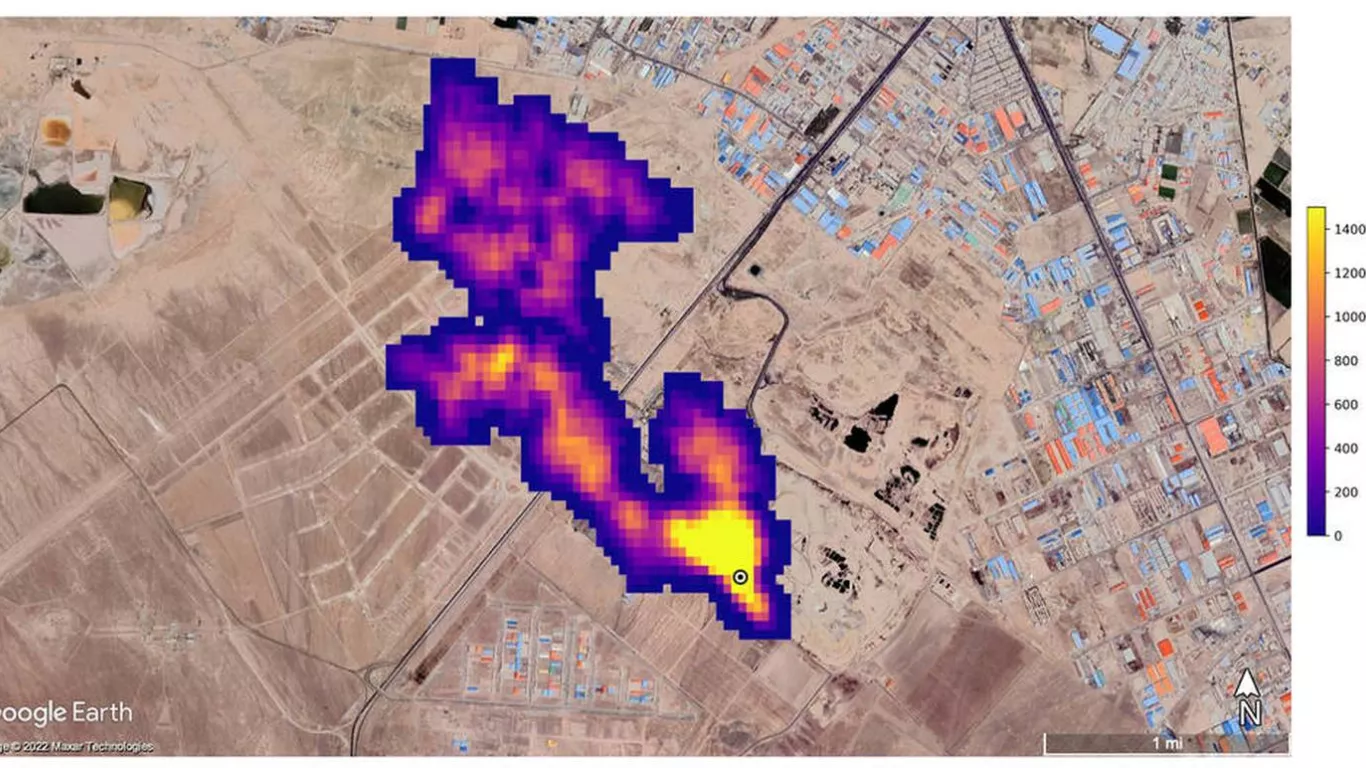
Así se ve la contaminación vista desde el espacio.

Metano espacio
Por Laura Niño | Sáb, 29/10/2022 - 12:14 Créditos: NASA

La NASA está utilizando la misión Earth Surface Mineral Dust Source Investigation (EMIT) con el fin de ver la contaminación desde el espacio, la entidad se enfocó en Asia Central, Medio Oriente y el suroeste de Estados Unidos.

Las emisiones de metano están acelerando el cambio climático, según determinó la ONU. Y desde el espacio puede verse dónde están los principales súper emisores. Se detectaron más de 50 en al menos tres zonas de la Tierra..

El metano, de acuerdo con la ONU, es un potente gas de efecto invernadero, con un poder de calentamiento más de 80 veces mayor que el del dióxido de carbono.

Reducir las emisiones de metano relacionadas con la agricultura sería determinante en la batalla contra el cambio climático, según una investigación reciente del Programa de las Naciones Unidas para el Medio Ambiente y la Coalición Clima y Aire Limpio.

Los súper emisores de metano son instalaciones, equipos u otra infraestructura, relacionadas por lo general con los sectores de combustibles fósiles, desechos o agricultura, que emiten metano a tasas elevadas.

Bill Nelson, administrador de la NASA, se refirió al hallazgo de la agencia aeroespacial norteamericana con la misión EMIT.

“Controlar las emisiones de metano es clave para limitar el calentamiento global. Este nuevo y emocionante desarrollo no solo ayudará a los investigadores a identificar mejor de dónde provienen las fugas de metano, sino que también brindará información sobre cómo pueden abordarse rápidamente”, indicó Nelson.

El metano, explica la NASA, absorbe la luz infrarroja en un patrón único, denominado huella digital espectral, que el espectómetro de imágenes de EMIT puede discernir con gran exactitud y precisión. El instrumento, además, puede medir el dióxido de carbono.

Entre los casos más preocupantes están:

  • Una columna de 3.3 kilómetros de largo al sureste de Carlsbad, Nuevo México.
  • Doce columnas de la infraestructura de petróleo y gas al este de Hazar, en Turkmenistán.
  • Otra columna de metano al sur de Teherán, Irán, de al menos 4.8 kilómetros de largo, proveniente de un complejo de procesamiento de desechos.

“Mientras continúa examinando el planeta”, señala Robert Green, investigador principal de la misión, “EMIT observará lugares en los que nadie pensó antes para buscar emisores de gases de efecto invernadero, encontrando sitios que nadie espera”.

Bill Nelson, administrador de la NASA (Pool/Getty Images)

Bill Nelson, administrador de la NASA (Pool/Getty Images)

Lea también:

 

 

Etiquetas